Product Summary
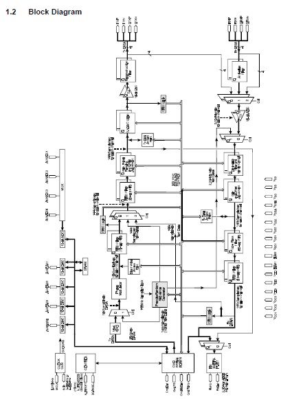
The CMX980AL7 is a Tetra Baseband Processor. The device is intended to act as an interface between the analogue and digital sections of a Digital Radio System, and performs many critical and DSP-intensive functions. The CMX980AL7 is designed with the necessary capability to meet the requirements for use in both mobile and base station applications in Terrestrial Trunked Radio (TETRA) systems, but the architecture is sufficiently flexible to allow use in other systems. The CMX980AL7 includes digital control of the output amplitudes, digital control of the output offsets and fully programmable digital filters: default coefficients provide the RRC response required for TETRA.
Parametrics
CMX980AL7 absolute maximum ratings: (1)Supply VDD - VSS: -0.3 to 7.0 V; (2)Voltage on any pin to VSS: -0.3 to VDD + 0.3 V; (3)Voltage on any pin to VSS1: -0.3 to VCC1 + 0.3 V; (4)Voltage on any pin to VSS2: -0.3 to VCC2 + 0.3 V; (5)Voltage on any pin to VSSA: -0.3 to VDD1 + 0.3 V; (6)Voltage on any pin to VSSB: -0.3 to VCC3 + 0.3 V; (7)Current into or out of VDD, VCC1, VCC2, VCC3, VDD1, VSS, VSS1, VSS2, VSSB and VSSA: -30 to +30 mA; (8)Current into or out of any other pin: -20 to +20 mA; (9)Voltage differential between power supplies (VDD, VCC1, VCC2, VCC3 and VDD1): 0 to 0.3 V; (VSS, VSS1, VSS2, VSSB and VSSA): 0 to 50 mV.
Features
CMX980AL7 features: (1)RRC Filters for both Tx and Rx; (2)4 × 10-Bit D-A and 4 Input 10-Bit A-D; (3)π/4 DQPSK Modulation; (4)Transmit Output Power Control; (5)2 × 14-Bit Resolution Sigma Delta D-A; (6)Low Power 3.0 - 5.5Volt Operation; (7)2 × 16-Bit Resolution Sigma Delta A-D; (8)Effective Power down Modes.
Diagrams

![]() |
![]() CMX909B |
![]() Other |
![]() |
![]() Data Sheet |
![]() Negotiable |
|
||||
![]() |
![]() CMX910 |
![]() Other |
![]() |
![]() Data Sheet |
![]() Negotiable |
|
||||
![]() |
![]() CMX969 |
![]() Other |
![]() |
![]() Data Sheet |
![]() Negotiable |
|
||||
![]() |
![]() CMX980A |
![]() Other |
![]() |
![]() Data Sheet |
![]() Negotiable |
|
||||
![]() |
![]() CMX981 |
![]() Other |
![]() |
![]() Data Sheet |
![]() Negotiable |
|
||||
![]() |
![]() CMX989 |
![]() Other |
![]() |
![]() Data Sheet |
![]() Negotiable |
|
||||
(China (Mainland))








